démarrage progressif pour aspirateur jet DC1100A
Modérateur : macbast
démarrage progressif pour aspirateur jet DC1100A
bonjour, j'aimerai que la montée en crête de mon aspirateur soit bcp moins brutale. L'un ou l'une de vous a t elle une expérience similaire ? dans l'idéal j'aimerai un système tout prêt, mais sinon, je peux bricoler si cela n'existe pas (de préférence sans modifier l'aspirateur).
Merci !
Merci !
- Copeau Cabana
- Accro
- Messages : 6709
- Inscription : 13 avr. 2021, 00:04
- Localisation : Ici même !
- Contact :
Re: démarrage progressif pour aspirateur jet DC1100A
C'est curieux de vouloir un démarrage progressif sur un aspirateur… mais bon, pourquoi pas ?
J'ai déjà monté ce genre de système "soft start" sur une scie sous table et une scie radiale, ça fonctionne bien et ce n'est pas bien sorcier à installer :
https://www.amazon.fr/dp/B0DPSPZ4CV/ref ... GhlbWF0aWM
Privilégier absolument les modèles à trois fils par rapport à ceux à deux fils ! Ne me demande pas pourquoi, mais le sujet avait été abordé ici lors de mes premières recherches sur la question et j'avais suivi les recommandations, avec succès à la clé !
J'ai déjà monté ce genre de système "soft start" sur une scie sous table et une scie radiale, ça fonctionne bien et ce n'est pas bien sorcier à installer :
https://www.amazon.fr/dp/B0DPSPZ4CV/ref ... GhlbWF0aWM
Privilégier absolument les modèles à trois fils par rapport à ceux à deux fils ! Ne me demande pas pourquoi, mais le sujet avait été abordé ici lors de mes premières recherches sur la question et j'avais suivi les recommandations, avec succès à la clé !
"If it looks straight, it is straight" (Jimmy Diresta)
- Copeau Cabana
- Accro
- Messages : 6709
- Inscription : 13 avr. 2021, 00:04
- Localisation : Ici même !
- Contact :
Re: démarrage progressif pour aspirateur jet DC1100A
Je viens de retrouver la page… :Copeau Cabana a écrit : ↑12 avr. 2026, 00:11 C'est curieux de vouloir un démarrage progressif sur un aspirateur… mais bon, pourquoi pas ?
J'ai déjà monté ce genre de système "soft start" sur une scie sous table et une scie radiale, ça fonctionne bien et ce n'est pas bien sorcier à installer :
https://www.amazon.fr/dp/B0DPSPZ4CV/ref ... GhlbWF0aWM
Privilégier absolument les modèles à trois fils par rapport à ceux à deux fils ! Ne me demande pas pourquoi, mais le sujet avait été abordé ici lors de mes premières recherches sur la question et j'avais suivi les recommandations, avec succès à la clé !![]()
https://forum.copaindescopeaux.fr/viewt ... rt#p380789
"If it looks straight, it is straight" (Jimmy Diresta)
Re: démarrage progressif pour aspirateur jet DC1100A
Merci, j'avais fait ça pour ma dwe 7492.
mais là c'est un moteur à induction, et je préférerai avoir qqchose d'externe .
mais là c'est un moteur à induction, et je préférerai avoir qqchose d'externe .
Re: démarrage progressif pour aspirateur jet DC1100A
Je ne comprend pas bien ta question, oui il existe des démarreurs progressifs, oui ça marche bien. Par induction j'imagine que tu parles de machine asynchrone, monophasé ? Avec la plaque moteur je peux t'aider.
-
philippe G
- Accro
- Messages : 3868
- Inscription : 19 sept. 2015, 15:00
- Contact :
Re: démarrage progressif pour aspirateur jet DC1100A
Bonjour Lizo.
Qu'elle est l'objectif visé avec un aspirateur?
Qu'elle est l'objectif visé avec un aspirateur?
Re: démarrage progressif pour aspirateur jet DC1100A
Merci pour vos retours. mon atelier est un peu limite en terme d'alimentation électrique, ce qui ce ressent particulièrement lors de l'allumage des machines, notamment l'aspirateur.
@electron je te passe toutes les infos le WE prochain.
@electron je te passe toutes les infos le WE prochain.
-
philippe G
- Accro
- Messages : 3868
- Inscription : 19 sept. 2015, 15:00
- Contact :
Re: démarrage progressif pour aspirateur jet DC1100A
Merci pour vos retours. mon atelier est un peu limite en terme d'alimentation électrique, ce qui ce ressent particulièrement lors de l'allumage des machines, notamment l'aspirateur.
compris - et donc oui, ce peut être une bonne solution.
Une autre serait de renforcer l'alim électrique de ton atelier, mais je ne sais pas ce que ceci entraine chez toi.
compris - et donc oui, ce peut être une bonne solution.
Une autre serait de renforcer l'alim électrique de ton atelier, mais je ne sais pas ce que ceci entraine chez toi.
Re: démarrage progressif pour aspirateur jet DC1100A
j'y ai pensé, mais vraiment compliqué (bcp de murs et de terrain à traverser)
- Copeau Cabana
- Accro
- Messages : 6709
- Inscription : 13 avr. 2021, 00:04
- Localisation : Ici même !
- Contact :
Re: démarrage progressif pour aspirateur jet DC1100A
Quels sont le diamètre et la longueur du cable d'arrivée électrique de l'atelier ? 


"If it looks straight, it is straight" (Jimmy Diresta)
Re: démarrage progressif pour aspirateur jet DC1100A
hello, c'est vraisemblablement du 2.5mm², et autour de 40m de câble je dirais.
L'idée est d'avoir une batterie (FOSSIBOT 2400w) pour brancher l'aspi dessus. ais la montée en crete est trop brutale, il faut l'adoucir.
Cela me permettrait de n'avoir que 2kW sur ma ligne (plus raisonnable).
Pour le boitier de l'aspirateur, voici les infos : l'IA m'a dit que pour un moteur asynchrone, il fallait ce genre de composant :
https://fr.aliexpress.com/item/1005004590280645.html
=> faisable de le mettre dans une boite de CP, avec une prise (femelle) d'un coté, et un cable (male) de l'autre ?
un grand merci pour vos retours
L'idée est d'avoir une batterie (FOSSIBOT 2400w) pour brancher l'aspi dessus. ais la montée en crete est trop brutale, il faut l'adoucir.
Cela me permettrait de n'avoir que 2kW sur ma ligne (plus raisonnable).
Pour le boitier de l'aspirateur, voici les infos : l'IA m'a dit que pour un moteur asynchrone, il fallait ce genre de composant :
https://fr.aliexpress.com/item/1005004590280645.html
=> faisable de le mettre dans une boite de CP, avec une prise (femelle) d'un coté, et un cable (male) de l'autre ?
un grand merci pour vos retours
Re: démarrage progressif pour aspirateur jet DC1100A
Il nous faut la plaque moteur
Re: démarrage progressif pour aspirateur jet DC1100A
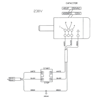
Caractéristiques de la plaque moteur :
Modèle : Jet DC-1100A
Puissance utile (S1, ou P2?) : 1100 W
Tension (V) : 230 V (monophasé).
Intensité (A) : 4.8A.
Fréquence : 50 Hz.
Vitesse de rotation : 2600 tr/min
Indice de protection : IP 54
Le reste je ne sais pas ce que c'est!
Re: démarrage progressif pour aspirateur jet DC1100A
Je n'ai jamais monté un démarreur progressif sur un moteur monophasé, le module cité par Copeau semble bien, mais pas réglable, celui d aliexpress a l'air réglable, je préfère.
Re: démarrage progressif pour aspirateur jet DC1100A
pour regler la frequence ?
edit: pour regler la durée de la rampe
edit: pour regler la durée de la rampe
Qui est en ligne ?
Utilisateurs parcourant ce forum : Aucun utilisateur inscrit et 12 invités